Specifications

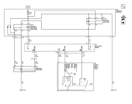
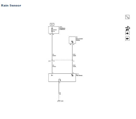
Wiper/Washer Schematics



Windshield Wiper and Washer Switch Replacement

Preliminary Procedure
Remove the steering column trim covers. Refer to Steering Column Lower Trim Cover Replacement.
Windshield Wiper and Washer Switch
Procedure
Power Door Locks Description and Operation
Windshield Washer Nozzle Hose ReplacementInstallation Procedure
Cut the quarter outer panel in corresponding locations to fit the
remaining original panel. The sectioning joint should be trimmed to
allow a gap of one-and-one-half-times the metal thickness at the sectioning
joint.
Create a 50 mm (2 in) backing plate from the unused portion ...
Wheel Alignment - Steering Wheel Angle and/or Front Toe Adjustment
Ensure that the steering wheel is set in a straight ahead position.
Loosen the tie rod jam nut (1).
Adjust the toe to specification by turning the adjuster (2). Refer to
Wheel Alignment Specifications.
Caution: Refer to Fastener Caution in the Preface section.
Tighten the tie ro ...
Trailer Towing (Except Fuel Economy Model)
Before pulling a trailer, there are three important considerations that have
to do with weight:
• The weight of the trailer.
• The weight of the trailer tongue.
• The total weight on your vehicle's tires.
Weight of the Trailer
How heavy can a trailer safely be? It should never weigh more ...