Specifications

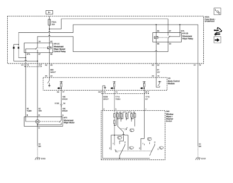
Wiper/Washer Schematics



Windshield Wiper and Washer Switch Replacement

Preliminary Procedure
Remove the steering column trim covers. Refer to Steering Column Lower Trim Cover Replacement.
Windshield Wiper and Washer Switch
Procedure
Power Door Locks Description and Operation
Windshield Washer Nozzle Hose ReplacementRoof Side Rail Inflatable Restraint Module Replacement
Warning: In order to prevent SIR deployment, personal injury, or
unnecessary SIR system repairs, do not strike the door or the
door pillar in the area of the side impact sensor (SIS). Turn OFF the ignition
and remove the key when performing service in the
area of the SIS.
Warning: When pe ...
Power Steering System Description and Operation
The hydraulic power steering pump is a constant displacement vane-type pump
that provides hydraulic pressure and flow for the power
steering gear. The hydraulic power steering pumps are either belt-driven or
direct-drive, cam-driven.
The power steering fluid reservoir holds the power steerin ...
Interior Trim and Paneling
Specifications
Front Side Door Window Switch Bezel Replacement
Preliminary Procedure
Remove the front side door trim. Refer to Front Side Door Trim Replacement.
Front Side Door Window Switch Bezel Screw (Qty: 8)
Caution: Refer to Fastener Caution in the Preface section.
Tighten
...